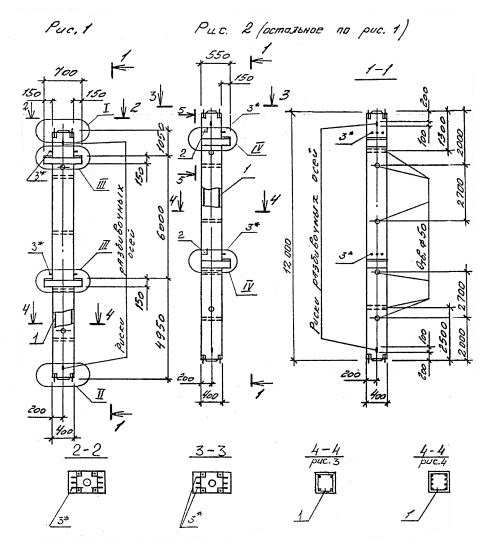
2КСО 60.60

Чертеж изделия:
Характеристики изделия:
ПараметрЗначение
длина12000 мм
ширина400 мм
высота550 мм
масса4850 кг
нормативный документСерия 1.020.1-4

2КСО 60.60   Колонны одноконсольные для средних этажей (Серия 1.020.1-4).

Маркировка с учетом диаметра угловых стержней арматуры, в мм. и марки бетона:

2КСО 60.60-3.22.00

2КСО 60.60-3.25.00

2КСО 60.60-3.28.00

2КСО 60.60-3.32.00

2КСО 60.60-4.32.00

2КСО 60.60-3.36.00

2КСО 60.60-4.36.00

2КСО 60.60-4.40.00